原木剝皮機液壓系統
首頁 ? 液壓行業知識 ? 原木剝皮機液壓系統
        在造紙行業中,原木進廠后需在剝皮機上將樹皮剝去,完成備料工序,目前普遍采用圓筒式剝皮機。圓筒式剝皮機的工作原理見圖4.2-5所示。圖1為圓筒,2為原木,3為支承及傳動裝置。當傳動裝置驅動圓筒旋轉時,筒中的原木也隨著圓筒轉動。當原木被提升到一定的高度后,從某一位置跌落下來時,原木上的樹皮受到沖擊、擠壓和剪切力。當這些力的和力超過樹皮與木質間的結合力時,樹皮就被剝離。
 

 

   

 圖4.2-5  圓筒式剝皮機工作原理圖

    根據圓筒剝皮機的工作原理可分析出,圓筒剝皮機的生產能力與簡體轉速成正比,在一定條件下提高轉速,能使生產能力提高。但由于原木材質軟硬程度的不同,為提高生產效率要求圓筒的轉速也不同,因此要求簡體轉速能進行無級調節。
    通過對圓筒內原木的運動分析,圓筒剝皮機簡體轉速提高到一定值時,筒內原木將隨著簡體一起旋轉而不下落,原木的樹皮就不能被剝離,因此簡體的轉速是受限制的,這個轉速為極限轉速。它與筒體的半徑成反比。由于通常筒體直徑較大(一般為4.5m左右),因此轉速較低(通常小于6r/min),因而液壓馬達的轉速就較低。
    根據剝皮機的驅動轉矩計算公式得知,驅動轉矩與簡體直徑的2.5次方及長度成正比(該機簡體為φ4.5×27m),還與筒內原木重量,填滿系數等有關,根據計算其作用在馬達軸上的驅動轉矩很大(該機馬達驅動轉矩達16.5kN*m)
    由于剝皮機圓筒及筒內原木的重量大,使得剝皮機起動時的驅動轉矩,比運轉過程中的轉矩大;而當剝皮機正常運轉后,剝皮機圓筒及筒內原木的慣性轉矩又起到有益于圓筒轉動的作用,因而剝皮機正常運轉時的實際轉矩遠小于起動轉矩。
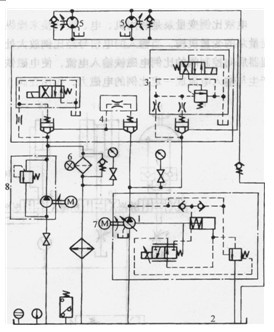
    剝皮機液壓系統原理圖如圖4.2-6所示。
    圖4.2-6液壓系統原理圖
1-電液比例變量泵2一油箱3-溢流閥 4-單向閥
5-液壓馬達6-過濾器7-電動機8-供油泵
該系統由變量泵1控制兩臺定量馬達5,由馬達驅動鏈條帶動膠輪轉動,膠輪又帶動圓筒轉動。
    系統流量由電液比例變量泵1來調節。壓力由溢流閥3調節。由于系統流量大,所有元件均采用錐閥形式。
    剝皮機圓筒的轉速通過電液比例變量泵來調節:通過調節比例變量泵的輸入電流,便可調節進入定量馬達的流量,從而改變馬達的轉速,使剝皮機圓筒的轉速可調。
    本系統的關鍵元件是電液比例變量泵,其控制原理見圖4.2-7。
圖4.2-7  電液比例變量泵控制原理圖
1- 斜軸式軸向柱塞泵2一變量機構3-電液比例控制閥
    電液比例變量泵是利用機、電、液轉換來操縱變量泵的變量機構,當輸入的電信號經比例放大處理器后向控制閥的比例電磁鐵輸入電流,使電磁鐵產生與輸入電流成一定比例的電磁力,作用在閥3的閥芯上,改變閥口的開度,從而改變變量機構活塞的位置,使變量機構2的活塞桿能左右移動,從而改變泵斜盤的傾角,使泵排量發生變化。所以變量泵的排量能連續按比例地隨輸入電流的大小而改變。
    由于該液壓系統壓力高、流量大、轉矩大、功率大,因此所選用的液壓馬達是低速大扭矩定量馬達,泵則是高壓大排量變量泵。系統采用容積調速方法,有效地降低了系統的能耗。同時系統具有工作原理簡單,元件少,便于控制和維修等特點。
由于本液壓系統功率大、流量大、壓力高且剝皮機內原木運動及慣性力變化較復雜,因而在調試中需要結合工況認真進行調試。

本文標題:原木剝皮機液壓系統


分類:液壓行業知識
標簽: