液壓系統在船舶上的應用
首頁 ? 液壓行業知識 ? 液壓系統在船舶上的應用
    舵機液壓系統
    舵機是按指令操縱舵葉轉動以改變船舶航向的設備,除采用直翼推進器或主傳動導流管的船舶外,每一條船都少不了舵機。液壓舵機按驅動的動力可分為手動液壓舵機和電動液壓舵機兩大類。常用的電動液壓舵機按執行機構可分為柱塞式(雙柱塞和四柱塞)、活塞式和轉葉式三種。
    開式舵液壓系統組成:見圖1。
    (1)液壓系統工作原理
    液壓系統左右套油路對稱,如單獨用左側油路工作,當換向閥2在右位時,泵a1排出的油經換向閥2后分兩路。一路經K1限速閥組3內的平衡閥①移至a位;由于這時限速閥組10內的平衡閥處于中位,能防止泵a1的油進入泵a2,故另一路徑閥①后只能進入液壓缸5。液壓缸4回油經閥①、換向閥2回油箱,故舵機左舷偏轉(舵左偏)。當舵角指示器指示舵已左偏到位時,則再使閥換向閥2回到中位,從而閥①也回到中位,舵被平衡閥鎖住。泵a1排出的油經換向閥2回到油箱卸荷。
    圈1舵機開武液壓系統原理
1、12-溢流閥2、11-電液換向閥3、10-限速閥組4、5-液壓缸6、7、8、9一截止閥  a1、a2一泵、cl、c2控制油源
     在舵左偏位置時,若使換向閥2換向至左位,a1排出的油經換向閥2后也分為兩路。一路經K2使閥①移至d位;另一路經閥①進入液壓缸4。液壓缸5同油經聞①、換向閥2回油箱。舵在水動力等推動下由左偏位置向中位回舵。當回舵速度超過泵a1排量所決定的速度時,則K2油路的油壓下降,閥①移至c位,使液壓缸5回油經閥①節流,防止超速回舵(能耗限速)。若不用閥④而用雙向液壓鎖,則系統在此工況下要產生沖擊及噪聲。但閥①的鎖緊性能不如雙向液壓鎖。
     左右兩套泊路同時工作時,使閥2、11同時換向至左位或右位,泵a1、a2并聯合流供油,使舵更快的向左或向右偏轉。
    (2)系統特點
    當舵受到波浪、海流及漂浮物等特大外負載作用時,雙向溢流閥③開啟,以防系統過載,故限速閥組內的雙向溢流閥起雙向安全閥的作用。
    而其中的平衡閥起“液壓鎖”的作用:
    1)鎖住舵,并在此時防止舵由于受海浪等沖擊而產生的沖擊壓力傳入泵;
    2)阻止工作泵排出的油進入非工作泵(防止兩泵干涉),保證舵的正常偏轉。并能防止“超速回舵”。
小型船舶的液壓舵機宦用開式系統,其優點是系統簡單,但電磁換向閥易損壞。換向閥換向時的壓力沖擊大,若改為H型的,則情況可改善。開式系統在負力矩工況時,能量不能回收,使系統油溫稍有增加。
       閉式舵機液壓系統
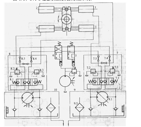
(1)四柱塞電動液壓舵機的液壓系統2為心柱塞液壓舵機的液壓系統。
    圖2  四柱塞液壓舵機液壓系統原理圈
l、2、3、4-帶動舵機軸轉動的四個液壓缸5、6-自動隔離閥7、8-完全相同舶兩個閥組9、10-兩完全相同的泵和油箱液位繼電器組9 .1-雙向變量泵9.5-100目濾油器-報警液位繼電器9.3一較低液位繼電器9.4-極低液位繼電器
    正常工作時,四個開關8.5、8.4、7.4、7.5均處于開的位置。泵9.1排出的油經閥7.1進入液壓缸l,使舵機軸沿反時針方向轉動;液壓缸2排出的油經閥7 1回到泵9.1的吸油腔構成封閉油路。閥7,2、7.3為安全閥。同理,泵10.1排出的油經閥8.1進入液壓缸4,使舵機軸沿反時針方向轉動;液壓缸3排出的油經閥8.1到泵10.1的吸油腔也構成封閉油路。閥8.2、8.3為安全閥。靠隔離閥5和6使閥8.4和閥7.4連通。這樣,完全相同的兩套并聯液壓系統同時工作。各自發出50%的轉舵力矩。
    在操舵過程中,管系發生單一損壞,就會造成油液泄漏。假定泵9.1所在的油箱下降到報警液位時,繼電器9.2使控制泵11啟動。當液面繼續下降至較低液位時,繼電器9.3使閥5處于斷路,隔離閥6仍處于通路。此時因液壓缸4和液壓缸3之油路互通而使液壓缸3和液壓缸4浮動,同時使泵停車。若此時油箱的液面不再下降則說明隔離正確,泵9.1和液壓缸1、液壓缸2作,發出50%的轉舵力矩。若油箱的液而下降到極低液位時,這說明損傷發生在泵9.1的系統內,此時繼電器9.4發出信號使泵9.1停車,10.1啟動,隔離閥5處于通位,隔離閥6處于斷位,液壓缸l、2浮動。10.1、液壓缸4、液壓缸3工作,提供50%的轉舵力矩。
    (2)電動液壓舵機的控制方式
電動液壓舵機的控制方式可以分為閥控、泵控兩類。  一般操舵力矩小于400kN*m時采用控。
    1)閥控方式液壓系統采用定量泵(低壓系統多采用葉片泵,高壓系統采用軸向柱塞泵)控制閥采用電磁換向閥或伺服閥。電磁換向閥具有繼電器特性,在操舵開始和終了時具有液壓沖擊。應采用液壓沖擊較小的換向閥。
    2)泵控方式此種系統多采用軸向柱塞式變量泵。其工作原理是:力矩馬達接到來自橋樓的信號后,通過隨動杠桿拉動液壓放大器的滑閥,使變量泵工作。力矩馬達轉角的大小與橋樓信號成正比。和舵桿連接的舵角指示器將檢測到的舵角信號反饋到放大器控制單元,若反饋信號正好與橋樓來的輸入信號相抵消,則舵葉維持在所需的角度上。
    (3)液壓舵機與自動操舵儀的連接
大噸位船舶幾乎都配有自動操舵儀。根據衛星或無線電導航的信息,自動操舵儀可自動地操縱船舶舵機使船舶按給定的航向航行。
       雙并回轉起貨機液壓系統
(1)主機對液壓系統的要求
能在適宜的速度下提升貨物;能將貨物維持在空間而不下落;能將松弛的吊索收緊而不產生過高的應力;能根據操作者的指令及時地將貨物下放到要求的地方;要求絞車有良好的加速、減速性能;要求各臺起貨機既能繞各自塔身的垂直線同轉,而它們的公共底座也能圍繞底座的軸線回轉;當主副兩臺起貨機按雙機聯吊時,臂架的變幅與回轉,吊鉤的起升和下降均應同步;兩機同時工作,但有不同的起吊對象時,兩機轉時不應干涉,在電路應有防止互相干擾的聯鎖機能。
    (2)升降、回轉、變幅系統

    圖3是德國利布赫爾雙并回轉起貨機的液壓系統。圖中1是主回轉起貨機升降系統;2主回轉起貨機的回轉系統;3是主叫轉起貨機的變幅系統;4、5、6是副回轉起貨機的升降、回轉和變幅系統,它們的油路分別和1、2、3完全相同。7是由電動機帶動的減速器,它同時帶動1.11.2、1.3、2.1、3_l五臺泵轉動。升降系統中的1.1液壓馬達1.4構成一個閉式油路由液壓馬達1.4帶動起升卷筒使貨物起升或下降。用比例電磁鐵1.5 1.6通過比例閥1.7控制泵1.1的變量機構1.8,改變貨物升降速度。1.9是恒功率控制機構。1 10為壓力記憶閥,其作用如下:重物懸吊在空中后,剎車液壓缸使閘塊抱緊。吊空的重物若再運動時,系統主回路的壓力必須達到前一次的壓力值,剎車缸才使閘塊松開。這樣,可使重物在第二次運動時不會下沉。記憶閥通過機械、電氣、液壓元件組成的一個系統可完成此種職能,即記憶閥可記憶前一次主回路達到的壓力值。泵1.2.液壓馬達1.11構成的閉式油路和泵1.1.液壓馬達1.4形成的閉式油路全同,控制方式也相同。輔助泵1.3用來冷卻油液。輔助泵1 12是各控制油路(包括剎車油路)的油源。液壓泵21和液壓馬達2.2、2.3形成的閉式油路可使單臺回轉起貨機回轉。泵3.1排出的油經過電磁比例流量方向閥3.2控制伸縮臂變幅缸3.3的方向和速度。它們構成開式油路。閥3.2中的壓力補償機構可使溢流閥3.4的開啟壓力始終比負載壓力大0.6MPa或1.2MPa。液壓馬達8、9、10、11可驅動雙轉起貨機的工作底座回轉。通過閥12可使這4個液壓馬達或者和系統2相接,或者和系統5相接。閥18的功能是將系統1和系統4并聯或斷開。13、14、15、16使制動液壓缸通過閥17控制它們使閘塊放松或抱緊。

圖3雙并回轉起貨機的液壓系統

(3)雙并回轉起貨機的同步系統

當主副兩臺回轉起貨機共吊一個重物時,在主副兩臺回轉起貨機的起升卷筒上各安裝一臺角度檢測器。若不同步時則出現角度差。利用此誤差信號分別輸入驅動液壓馬達和卷筒轉動的伺服閥和伺服泵,消除誤差信號而達到同步目的。分立的兩臺回轉起貨機進行共吊時,只有起升或下降速度的同步是不夠的,它要求兩臺起貨機的回轉和臂架變幅要互相協調,以實現重物起升、下降和平移等運動。這種控制系統極為復雜需要計算機控制。
    船舶調距槳液壓系統
    調距槳(螺旋槳)是將主機的能量轉換為船舶運動動能的一種推進器。當主機拖動螺旋槳以角速度御旋轉時,螺旋槳將水向左(或右)斜方拋,因而得到使船舶向右(或左)運動的推力po通過液壓系統調節轉葉機構,改變槳葉的螺距,以保持各種狀態,則船舶相應為前進、減速、停止及后退等狀態。
    (1)液壓系統工作原理

    圖4.19-4為調距槳開式液壓系統,由調距液壓缸10操縱的實際螺旋角θ2經反饋后與所需的主指令螺旋角θ1比較,并轉換成反映螺旋角誤差(θ1-θ2)的電壓信號uθ,uθ經相敏整流、放大后就能控制比例換向閥6的換向及開口的大小,以控制調距槳螺旋角的正負及調距速度。閥9用于閥6中位時,鎖住缸10以穩距。

 

圖4船舶調距槳液壓系統原理圖

    (2)特點
    1)調距槳液壓系統是船舶上功率較大的系統,而且外負載變化較大、調距時需要泵的排量較大,而穩距時只需補充系統泄漏即可。因此采用變量泵流量適應系統,能量損失較小。
    2)該系統采用多裕度設計,系統的可靠性高。雙泵1、2中即使有一泵損壞,系統仍能正常工作,并用閥34防止兩泵干擾,若閥6損壞,閥7、8關閉,可改由閥5控制。
3)該系統主要閥采用插裝式,其他閥為板式連接也裝在插裝閥塊表面,系統集成化程度高。

本文標題:液壓系統在船舶上的應用


分類:液壓行業知識
標簽: