4.6.1合成橡膠壓塊機液壓系統
該液壓系統如圖4.6-1所示,用于將合成橡膠散料壓制成一定規格的橡膠塊。系統采用多泵并聯結構。由于執行機構所需流量較大,故采用錐閥結構作為控制元件。6YA、7YA、8YA帶電時,水平擠壓缸差動快進,6YA、8YA工作時完成擠壓動作,SYA、7YA帶電,擠壓缸返回,頂出缸動作由1、2、3、4、9錐閥進行控制。
圖4.6-1合成橡膠壓塊機液壓系統圖
該系統結構簡明,由于采用卸荷回路,系統成本較高。采用差動回路,可有效縮短主機的動作周期,提高工效。
4.6.2平板硫化機液壓系統
平板硫化機用于對橡膠制品進行加溫、加壓硫化成型。通過對被處理物料加熱至硫化溫度后,經過一定時間的加壓硫化過程,使橡膠材料的強度與耐久性能得到提高,材料的可塑性降低,從而提高產品的性能與質量。平板硫化機的液壓系統原理圖見圖4.6-2。可見,該液壓系統較為簡單,主要完成加壓平臺的移動(升降)、及保壓泄壓控制。
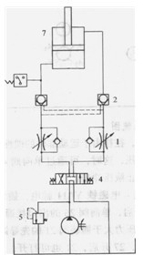
圖4.6-2平板硫化機液壓系統圖
1- 單向節流閥2-液壓鎖3-壓力繼電器4-電磁換向閥5-溢流閥6-液壓泵7-液壓缸
在液壓系統中采用換向閥控制平臺的升降,利用單向節流閥1來調節平臺的升降速度。液壓鎖2除了用于保持壓力以外,還可以防止非平臺在工作過程中的下滑現象。圖中的壓力繼電器3用于保持液壓缸中的工作壓力,當系統在保壓過程中,由于泄漏等原因而出現壓力下降時,發出信號,驅動三位四通電磁換向閥4換向,從而及時向液壓缸中補充壓力油,維持平臺對被處理物料的壓力。
該系統的特點:
1)采用具有泄荷機能的換向閥,實現液壓泵的卸荷啟動,另外,在保壓過程中,由于液壓泵輸出功率極小,固而實現節能功能,并且保證液壓介質的工作溫度不致過高。
2)采用液壓鎖結構,具有較好的保壓作用,并且工作過程中,平臺可隨時停止而不會因自重下滑。
本文標題:
液壓系統應用——橡膠
分類:
液壓行業知識
標簽:
擺缸液壓馬達