液壓馬達汽車起重機液壓系統有什么樣的作用?
首頁 ? 液壓行業知識 ? 液壓馬達汽車起重機液壓系統有什么樣的作用?
汽車起重機機動性好,能以較快速度行走。采用液壓起重機,兇而承載能力大,可在有沖擊、振動和環境較差的條件FT作。其執行元件需要完成的動作較為簡單,位置精度較低,大部分采用手動操縱,液壓系統工作壓力較高。因為是起重機械,所以保證安全是
罕關重要的問題。
    圖10-6所示為汽乍起重機的工作機構,它由如下五個部分構成:
    (1)支腿起重作業時使汽車輪胎離開地面,架起整車,不使載荷壓在輪胎上,并可調市整車的水平。
    (2)回轉機構使吊臂回轉。
    (3)伸縮機構用以改變吊臂的長度。
    (4)變幅機構用以改變吊臂的傾角。
10-6汽車起重機
    (5)起降機構使重物升降。
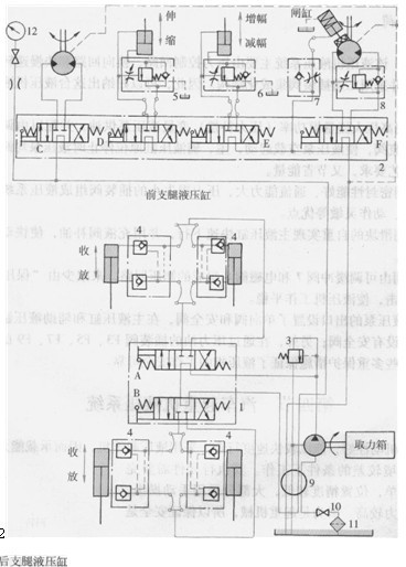
    Q2-8型汽車起再機是一種中小型起重機,其液壓系統如圖10_7所示。這是一種通過手動操縱來實現多缸各自動作的系統。為簡化結構,系統用一個液壓泵給各執行元件串聯供油。在輕載情況下,各串聯的執行元件可任意組合,使幾個執行元件同時動作,如伸縮和回轉,或伸縮和變幅同時進行等等。
回轉液壓馬達  伸縮液壓缸    變幅液壓缸    起升液壓馬達
 
    圖10-7   Q2-S型汽車起鶯機液壓系統圖
2多蹄閥3安全閥4-雙向被壓鎖5、6、8-平衡閥7-單向節流閥9-中心回轉接頭10-fl關11-過濾器12-壓力表
    A、B、C、D、E、F-手動換向閥
  該系統液壓泵的動力由汽車發動機通過裝在底盤變速箱上的取力箱提供。液壓泵的額定壓力為21 MPa,排量為40mL/r,轉速為1500r/min,液壓泵通過中心回轉接頭9、開關10和過濾器11從油箱吸油;輸出的壓力油經多路閥1和2串聯地輸送到各執行元件。系統工作情況與手動換向閥位置的關系見表10-4。
10-4 

Q2-8型汽車起重機液壓系統的工作情況

手動換向閥位置

系統工作情況

閥A

B

閥C

閥D

閥E

閥F

 

前支腿液壓缸

后支腿液壓缸

回轉液亞馬達

伸縮液壓缸

變幅液壓缸

起升液壓馬達

制動液壓缸

左位

  伸出

  不動

右位

  縮回

  伸出

  不動

  不動

  縮回

  正轉

  不動

  不動

  制動

左位

右位

中位

中位

中位

中位

  反轉

左位

右位

中位

左位

右位

左位

  縮呵

中位

右位

  不動

  伸出

中位

左位

  不動

  減幅

巾位

右位

  不動

  增幅

中位

左位

  幣動

  詐轉

中位

右忙

  不動

  反轉

  松開

 

  下面對各個回路動作進行敘述。

 (1)支腿回路汽車起重機的底盤前后各有兩條支腿,每一條支腿由一個液壓缸驅動。兩條前支腿和兩條后支腿分別由三位四通于動換向閥A和B控制其伸出或縮回。換向閥均采用M型中位機能,且油路是串聯的。每個液壓缸的油路上均設有雙向鎖緊回路,以保證支腿被可靠地鎖住,防止在起重作業時發生“軟腿”現象或行車過程巾支腿自行滑落。

    (2)回轉回路回轉機構采tHj液壓馬達作為執行元件。液壓馬達通過蝸輪蝸桿減速箱和一對內嚙合的齒輪來驅動轉盤。轉盤轉速較低,每分鐘僅為1~3轉,故液壓馬達的轉速也不贏,就沒有必要設置液壓馬達的制動回路。因此,系統中只采用一個三位四通手動換向C來控制轉盤的正轉、反轉和不動三種工況。
    (3)伸縮回路起最機的吊臂由基本臂和伸縮臂組成,伸縮臂套在基本臂之中,用一個由三位四通手動換向閥D控制的伸縮液壓缸來驅動吊臂的伸出和縮凹。為防止因自重而使吊臂下落,油路中設有平衡回路。
    (4)變幅回路吊臂變幅就是用一個液壓缸來改變起重臂的角度。變幅液壓缸由三位四通手動換向閥E控制。同樣,為防止在變幅作業時因白重而使吊臂下落,在油路中設有平衡叫路。
    (5)起降回路起降機構足汽車起動機的主要工作機構,它是一個由大轉矩液壓馬達帶動的卷揚機。液壓馬達的正、反轉由三位四通手動換向閥F控制。起重機起升速度的調節是通過改變汽車發動機的轉速從而改變液壓泵的輸出流量和液壓馬達的輸入流量來實的。
在液壓馬達的回油路上設有平衡凹路,以防止重物自由落下。此外,在液壓馬達上還沒有由單向節流閥和單作用閘缸組成的制動f日路,使制動器張開延時而緊閉迅速,以避免卷揚機起停時發生溜車下滑現象。
    從圖10_7可以看出,該液壓系統由調壓、調速、換向、鎖緊、平衡、制動、多缸卸荷等回路組成,其性能特點足:
    1)在調壓回路中,用安全閥限制系統最高壓力。
    2)在調速回路中,用手動調節換向閥的開度大小來調整工作機構(起降機構除外)的速度,方便靈活,但勞動強度較大。
    3)在鎖緊回路中,采用由液控單向閥構成的雙向液壓鎖將前后支腿鎖定在一定位置上,工作可靠,且有效時間長。
  4)在平衡【_路中,采州經過改進的單向液控順序閥作平衡閥,以防止在起升、i吊臂伸縮和變幅作業過程中因重物自重而下降,工作可靠;但在一個方向有背壓,造成一定的功率損耗。
  5)在多缸卸荷凹路中,采卅二位換向閥M型中位機能并將油路串聯起來,使任何一個工作機構既可單獨動作,也可在輕載下任意組合地同時動作。但6個換向閥串接,也使液壓泵的卸荷壓力加大。
  6)在制動回路中,采用由單向節流閥和單作用閘缸構成的制動器,工作可靠,且制動動作快,松升動作慢,確保安全。

本文標題:液壓馬達汽車起重機液壓系統有什么樣的作用?


分類:液壓行業知識
標簽: