液壓系統在汽車上的應用(四)
首頁 ? 液壓行業知識 ? 液壓系統在汽車上的應用(四)
        W613型叉車液壓系統
    叉車主要用于貨物的提升、堆碼及搬運等操作。圖1為國產W613型叉車的液壓系統原理圖。該車的液壓系統由工作裝置和轉向助力裝置組成。
1 W613型叉車液壓系統原理圖
1-操作泵2一控制閥組3-升降液壓缸4單向節流閥5-斜液壓缸6-溢流7-回油過濾器8-轉向液壓泵9-轉向系統溢流10-助力液壓缸11轉向助力隨動閥
    叉車的轉向助力由轉向液壓泵8,隨動閥11和助力液壓缸10組成。助力液壓缸和隨動閥作成一體,當方向盤轉動時,使控制閥打開一個開口,這時壓力油通過控制閥口進入轉向助力液壓缸,助力液壓缸推動轉向車輪作轉向動作。液壓缸的運動將反饋信號傳到控制閥體上,使控制閥的開口小,直到關閉閥口。轉向助力的優點是使駕駛人員可以用很小的驅動力(使閥芯打開)來驅動比較大的負載(車體轉向)。
    叉車工作裝置主要有叉車架的升降和傾翻兩個動作。閥2.1控制貨物的升降,閥2.2控制貨物的傾翻動作。升降液壓缸為柱塞缸,升起用液壓力驅動,降落靠貨叉和門架以及貨物的自重來完成。為防止貨物降落時速度失控,系統中設置了單向節流閥4。閥2.1和閥2.2是并聯連接,因此允許升降和傾翻動作同時進行。 Q16型汽車起重機液壓系統圖2所示為Q16型汽車起重機的液壓系統原理圖。
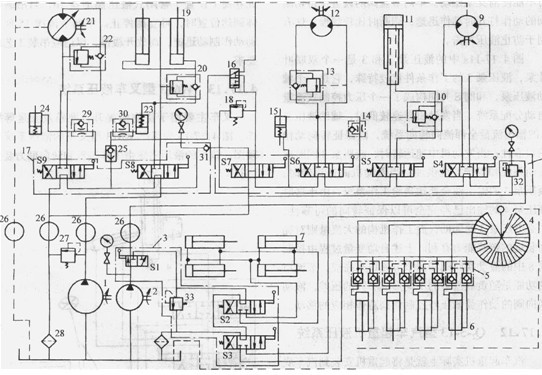
    圖2  Q16型汽車起重機液壓系統原理圖
    1-大流泵2—小流量泵3一點腿控制閥4-轉閥5-液壓鎖6-垂直支腿液壓缸  7-支腿水平液壓缸8 17-多路換向閥9-旋轉馬達10、13、20、22-平衡
   11–支臂伸縮缸12-副吊鉤吊起馬達14、29、30-單向節流閥15-副吊鉤制動液壓缸16-液動18、27、32、33-溢流閥19-變幅液壓缸21-主吊鉤馬達
23-主吊鉤離臺器液壓缸24-主吊鉤制動液壓缸25-梭閥31-單向
  該汽車起重機的支腿伸縮、支臂伸縮、支臂變幅、回轉和吊起操作等動作都由液壓驅動。液壓系統采用雙泵供油方式。泵1為ZBD75型定量軸向柱塞泵,為吊起系統和變幅控制回路供油。泵2為ZBD40犁定量軸向柱塞泵,為旋轉馬達、支臂伸縮及副吊鉤控制回路供油。操縱S7可使雙泵并聯,共同向吊鉤控制系統供油以提高吊起速度。所有控制閥都在中位時,兩個泵都卸荷。
    該起重機的垂直支腿控制回路采用了多工位轉閥4,轉閥的不同位置控制了四個垂直支腿液壓缸的動作方式,分別可實現四個液壓缸同時動作和每個液壓缸單獨動作。支腿動作和其他操作絕不能同時發生,因此用手動換向閥S1選擇工況,S1的右位是支腿控制,左位是其他操作。支腿控制叫路中的閥S2控制水平支腿液壓缸的伸縮,閥S3控制垂直支腿液壓缸的伸縮。垂直支腿液壓缸6進出油口上的液壓鎖5除防止液壓缸因閥泄漏或管路意外破裂引起支撐不穩而出現事故以外,還有一個重要作用就是:當作業過程中由于負載偏移而引起某個液壓缸的內壓過高時,阻止超高壓油進入控制系統。
    該起重機的支臂為三節套箱式結構,支臂液壓缸帶動鋼絲繩使支臂作伸縮動作。S5是控制支臂伸縮的手動換向閥。平衡閥10保證了支臂在縮時不致失速。
    變幅液壓缸19控制支臂在垂直平面內仰俯的角度,手動換向閥S8控制變幅液壓缸動作。平衡閥20保證了變幅動作在縮小時不致因自重而導致失速。
    吊裝物由主吊鉤和副吊鉤完成。主吊鉤驅動馬達21為ZBSV75型變量軸向柱塞馬達,但在實際使用時作定量馬達用。當需要慢速吊起/下降時,由l單獨供油,需要快速吊起/下降時,可扳動閥S7至左位,泵同時供油。閥S9控制吊起馬達的轉動方向。為保證停止位置的準確性,主吊鉤的卷筒上設置了彈簧制動液壓松閘式制動液壓缸24。該制動器在吊鉤卷筒不動作時,始終處于制動狀態。只有在S9動作時才能使建立了壓力的液壓油通過梭閥25進入制動液壓缸24,使制動器松開,允許吊鉤馬達旋轉。單向節流閥29使制動器緩慢松開,快速合閘。離合器液壓缸23只要液動閥16不動作,就始終處于閉合狀態。
    還有一種快速下降的工作狀態,一般是利用吊鉤或貨物的自重進行自由下降,但要求必須是在空載或輕載的情況下,才允許用這種下降方式。快速下降時應將閥S7扳至右位,泵2的壓力油經S7的右位進入液動閥16,在壓力作用下,液動閥16的位工作;壓力油經液動閥16進入梭閥25和離合器液壓缸23,這樣液壓缸23和24都動作,使卷筒處于浮動狀態(液壓馬達不動),從而允許卷筒在重物的作用下自由旋轉,快速下降。
副吊鉤的升降由手動換向閥S6控制。只有一種速度,其他機能類似于主吊鉤。液壓缸15驅動副吊鉤的制動器。
     CK-30型集裝箱跨運車液壓系統
    集裝箱跨運車豐要用于港口集裝箱的裝卸、堆碼和短距運輸。圖3所示為CK-30型集裝箱跨運車的液壓系統原理圖。該車的額定起量為30t,起升速度0.15m/s,滿載最大行駛速度22km/h。該車體除行走驅動系統以外,其他機構如轉向、集裝箱升降、吊具等動作都由液壓傳動系統完成。
    該車的轉向控制采用了全液壓轉向器9,油源來自液壓泵11。爭液壓轉向器的輸入信號方向盤的轉角信號,其輸出是壓力油,驅動轉向液壓缸8動作,達到轉向助力的目的。全液壓轉向器本身是一個液壓隨動系統,有輸入、反饋、輸出等過程。
    升降控制系統的執行機構由4個升降液壓缸組成,要求當貨物重心發生偏移時也必須保持同步。因此升降系統中采用了同步馬達式的同步控制回路。其工作過程如下:
    吊具上升時,升降控制閥2的左位工作。液壓泵l輸出的壓力油經控制閥2同時進入同步馬達的入口,由于同步馬達的排量相等且容積效率接近,此各個同步馬達的輸出油流量無論負載壓力相差多少都非常接近,四個同步馬達的輸出油分別通過液控單向4進入各自擰制的液壓缸的無桿腔,有桿腔的回油經過平衡閥6中的單向閥和換向閥2到油箱。這時吊具升。四個同步馬達是機械同步旋轉的,必定是同時向外輸送流量。如果因為各種原因某個液壓缸運行速度較快而其他個都較慢,而這時整個吊裝結構架必然傾斜,安裝在結構架上的懸臂會推動同步微調閥7動作,將該液壓缸無桿腔的油放人油箱使其停止快速運行,直到同步之后,懸臂才會關閉同步微調閥7,四個液壓缸同步上升。同步馬達附近的8個單向閥和溢流閥是為終點同步用補排油設計的。

    這套同步同路的工作情況良好。當相鄰兩個液壓缸的高差達到3mm時,同步微調即可動作。

吊具是專門為吊運集裝箱設計的專用工具,通過四根鏈條掛在門架的鏈輪上。吊具上設置了側移液壓缸18用其對集裝箱的位置進行調整。控制閥19中的S1控制側移液壓缸的左右平移。當要求集裝箱左右擺動時,可操縱控制閥17。實際上控制閥17就是控制側移缸的動作方式。或兩個液壓缸同時動作,實現平移;或只有其中一個動作,實現擺動。吊具的四個角上配有一個與集裝箱四角相配的轉鎖。液壓缸23通過拉桿帶動旋轉90°后使其鎖緊。

    液壓缸23是20t吊具的轉鎖,液壓缸20是40t吊具的轉鎖。轉換閥21控制這兩種吊具轉鎖的轉換。
    兩位四通控制閥16是側移缸的浮動控制閥,當控制閥l6通電時,側移缸的兩個油口被短路,液壓缸浮動,以便使吊具在其自重作用下自動回到中位,方便操作人員將吊具與集裝箱定位。控制閥16由壓力繼電器15控制,壓力繼電器的控制壓力取自升降系統的主管路,這就保證了在吊具提升的過程中側移缸不起作用。
    
 
    圖3 CK-30型集裝箱跨運車液壓系統原理圖
1-升降系統液壓泵2一升降換向閥3-同步馬達4-液控單向閥5a、5b一后左右升降缸6a、6b-右后、左后平衡閥7-微調同步閥8a、8h-轉向助力液壓缸9-轉向控制閥10-溢流閥11-轉向系統液壓泵12-吊具操縱液壓泵13過濾器14-油箱15-壓力繼電器16-浮動控制17-吊具擺動控制閥18a、18b-前后側移液壓缸19-側移轉鎖控制閥20-40ft (12.2m)吊具轉鎖液壓缸21-吊具轉換閥22一單向閥23a、23b-前后20ft (6.1m)吊具轉鎖液壓缸
    叉車液壓系統
    叉車是一種行式搬運設備,主要由能垂直升降并可前后傾斜的工作裝置構成。能完成前傾、后仰、舉升和下降動作,在搬運、堆碼等作業中非常有效。典型的插車液壓系統如圖4.17-16所示。
  泵1由內燃機驅動,排出的壓力油進入優先流量控制閥2。閥2分配一部分流量送人轉向控制閥9。泵l的大部分流量進入多路換向閥組3。轉向控制閥是一個隨動元件,它能根據方向盤輸入角度的大小經過反饋元件對車輪轉角進行自動控制。該元件的輸入需要很小的功率,只要能夠帶動控制閥的閥芯就可以,而與輸入相對應的輸出力卻很大,足以驅動叉車轉向。
    進入多路換向閥組3的壓力油在起升和傾斜兩個控制閥都沒有動作時,直接流回油箱。由于流量控制閥2的作用,這時泵并未完全卸荷,保留的壓力要足以驅動轉向助力機構工作。閥組3中的傾斜閥控制傾斜液壓缸7的動作;起升閥控制貨叉的升降動作。升降液壓缸6是單作液壓缸,其回程靠門架、貨叉或貨物的自重完成。為保證回程動作的穩定性,系統中設置了單向節流閥4和節流限速閥5。這兩個閥可防止貨物下降過快和并可對系統進行一定緩沖防護。
 圖4典型叉車液壓系統原理圖
1-齒輪泵2有限流量控制閥3多路換向閥4-單向節流閥5-節流限速閥6-起升液壓缸7傾斜液壓缸8轉向液壓缸9轉向控制閥10-過濾器11-油箱

本文標題:液壓系統在汽車上的應用(四)


分類:液壓行業知識
標簽: