液壓絞車起升系統是石油鉆井所用鉆機的三大工作機組之一,它在鉆井工作中起著非常重要的作用。鉆井工藝對絞車的要求主要有:足夠的提升擋數,能無級調速,以適應起重量的變化,提高功率利用率,節省起、下鉆時間;可在任意位置以任意的力懸持鉆具,以確保在鉆井作業中,能準確地調節鉆壓,均勻送進鉆具;在下鉆過程中能隨意控制下鉆速度,制動準確可靠;換擋、調速應柔和;操作要集中、省力等4個方面。進口的K650車裝液壓鉆機上的液壓系統,可使鉆機的起升系統較好地滿足鉆井的工藝要求。
液壓起升系統及其工作原理
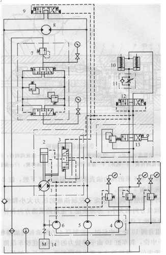
圖4-3所示為K650車裝液壓鉆機的液壓起升系統原理圖。該系統的主油路為閉式回路,用斜盤式雙向伺服變量液壓泵(主泵)l驅動絞車雙向定量液壓馬達8。主泵1的排量由液壓伺服排量調節機構的先導閥3及伺服缸2控制。系統中主泵1、操縱泵6、補油泵5和控制泵4由同一臺柴油機14驅動;手動組合閥13對主泵實現短距離的變量遙控;三位四通液動換向閥12控制剎車液壓缸10;閥11為單向液阻器,可控制剎車缸的緩松速度;三位四通液動換向閥9控制液壓馬達8進回油路的通斷。該系統是通過控制臺上的手動組合閥13對主泵1實現短距離的變量遙控,從而方便地控制液壓馬達即絞車的正反轉、停車以及轉速調節。
1)手動組合閥的結構與原理圖4-3中的閥13是三位四通換向閥與溢流閥的組合閥,其結構如圖4-4所示,工作原理簡述如下。

圖4-3 K650車裝液壓鉆機的液壓起升系統原理圖
1-雙向伺服變量液壓泵(主泵);2一伺服缸;3一先導閥;4一控制泵;5一補油泵; 6-操縱泵; 7-雙向溢流閥;8-雙向定量液壓馬達;9、12-三位四通液動換向閥 10-剎車液壓缸;11-單向液阻器;13-手動組合閥;14-柴油機

圖4-4手動組臺閥的結構
1-操作手柄; 2-滑閥滑動支點;3一滑動鉸鏈;4滑閥閥心;5一溢流閥閥座; 6一溢流閥閥心7溢流閥彈簧;8閥體;9一溢流閥調壓螺釘;10-閥彈簧;11-彈簧座
當向左扳動手柄1時,滑閥閥心4右移,于動組合閥切換至左位工作,油口P與A相通,油口B與O相通,同時帶動溢流閥閻座5右移,壓縮溢流閥彈簧7和閥彈簧10。當向右扳動操作手柄時,液壓馬達滑閥閥心4左移,手動組合閥切換至右位工作,油口P與B相通,油口A與0相通,同時帶動閥彈簧座1l左移,壓縮溢流閥彈簧7和閥彈簧10。手柄扳動的角度越大,閥彈簧的壓縮量就越大,溢流壓力(P口壓力)就越高。因此,手柄扳動角度的大小決定了油壓的大小,扳動角度大,則為閥3提供的控制油壓也大。當松開手柄時,閥彈簧10將閥心4推至中位位置。
同時,操作手柄扳動的方向決定了閥3控制油液的流動方向。例如閥13處于左位時,控制油進入閥3的上腔,其下腔回油,使閥3閥心下移,上位工作。操縱泵6來的壓力油一路直接進入伺服缸2下腔,另一路經先導閥3進入伺服缸2上腔,使伺服缸2的活塞差動,隨先導閥3下移。當閥13處于右位時,控制油液進入閥3的下腔,其上腔回油,使閥3閥心上移,下位工作。操縱泵6來的壓力油直接進入伺服缸2下腔,缸2上腔的油排回油箱,使伺服缸2的活塞隨先導閥3上移。
總之,圖4-3中的手動組合閥13決定了控制油液的壓力大小和流動方向,從而決定了雙向變量泵1的斜盤傾角方向和大小,亦即決定了主泵的供油方向和排量的大小。
2)液壓絞車液壓起升系統工作原理
當圖4 3中手動組合閥13處于中位時,控制泵4的排油和回油路相通,液動換向閥12(為液阻并聯閥)處于中位,剎車缸10由于彈簧力的作用剎住絞車滾筒;與此同時,三位四通液動換向閥9亦處于中位,液壓馬達8進出油路相通,主泵1卸荷,液壓馬達不轉。當組合閥13切換至左位時,液阻并聯閥12亦處于左位,控制油液進入剎車缸10下腔,克服彈簧力,緩松剎帶;同時,閥9切換至右位,切斷液壓馬達進出門,馬達即可正轉。當組合閥13切換至右位時,控制油液進入剎車缸10上腔,與彈簧力一起拉剎帶,以一定制動力矩控制下鉆速度。
由于手動組合閥1 3的手柄扳動角度的大小決定了主泵l的流量的大小。所以手柄扳到極限位置時,主泵1的流量也達到最大值。在圖4—3中,操縱泵6用來給主泵變量調節缸2供油;雙溢流閥7作為系統中的高壓保護閥;補油泵5與雙向溢流閥7兩者配合,又可實現對閉式同路補充冷油,替換熱油,起油溫調節作用;閥9決定液壓馬達8的進出口油路是否短路,當液壓馬達8不工作時,可使主泵l卸荷。另外,三位四通液動閥9為液阻并聯閥,它可以根據需要,將由單向閥和可調節流閥組成的單向液阻器并聯到回路中去,當外載帶動馬達旋轉(例如下放鉆柱)時,液阻器可限制馬達轉速,也即限制鉆柱下放速度,起到限制剎車的作用。
(3)技術特點
1)與機械傳動的鉆機起升系統相比,該車裝鉆機液壓起升系統,因液壓絞車馬達的換向、變速、停止與制動所有控制都集中在一個手動組合閥的手柄上,故操作集中、省力;可以實現無級調速和過載保護,省去了繁瑣的機械變速機構,使整個起升系統功率利用率高、結構簡單、尺寸小、重量輕、工作可靠,較好地滿足了鉆井工藝對起升絞車的工作要求。
2)當手動組合閥處于中位時,液壓系統中的主油泵、控制油泵、補油泵均處于卸荷狀態,因而節能。
液壓馬達,首選泰勒姆斯液壓馬達,科技,帶來強勁動力。品質值得信賴
分類:液壓行業知識
標簽: 液壓馬達

